一、消防基础问题?
1、什么叫消防?简述中华人民共和国消防法?
2、什么是3C? 3C的申办程序?
二、消防产品相关问题?
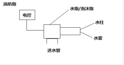
1、消防炮?画出消防炮原理图?简述消防炮1、水炮系列 ①PS60-100(W) ②PS20-50 ③PS20-50(WL) ④PS120 2、两用炮系列 ①PL48 ②PL120 ③PL32 ④PL40 ⑤PL24 ⑥PL100 ⑦PL64 ⑧PL80 3、远程消防炮系列 ①PSKD120EX ②PSKD20-50EX ③PSKD60-100EX ④PSKD50EX ⑤PSKD150EX ⑥PSKD200EX ⑦PSKD180EX ⑧PLKD48EX ⑨PLKD100EX ⑩PLKD120EX ⑪PLKD150EX ⑫PLKD200EX ⑬PLKD32EX ⑭PLKD40EX ⑮PLKD64EX ⑯PLKD180EX 4、移动式消防炮系列 ①PSKDY50ZB ②PSY25ZB ③PLY48 ④PSY30-50 ⑤PLY40 5、泡沫炮系列 ①PP48型号产品?

2、消防栓?画出消防栓原理图?简述1、调压消防栓 ①SST150/80-1.6★ ②SST150/65-1.6★ ③SST100/65-1.6★ 2、调压防撞消防栓①SSFT150/65-1.6★②SSFT150/80-1.6★③SSFT100/65-1.6★ 3、泡沫消防栓①PS100/65-1.6★ ②PS150/65*2-1.6★ ③PS150/80*2-1.6 ④PS100/65*2-1.6★ ⑤PS150/80-1.6★型号产品?

3、泡沫混合装置?画出泡沫混合装置原理图?简述A、平衡式1、双水系列 ①PHP200(3%)/EM-SS ②PHP80(6%)/EM-SS ③PHP150(3%)/EM-SS ④PHP24(3%)/EM-SS 2、双电系列 ①PHP150(3%)-DD ②PHP64(3%)-DD 3、一电一柴系列 ①PHP160(3%)-DC ②PHP160(3%)-DC 4、机械泵入式系列 ①PHP200(3%)-SS(泵入式) ②PHP200(6%)-SS(泵入式)③PHP150(3%)-SS(泵入式)④PHP150(6%)-SS(泵入式)⑤PHP80(3%)-SS(泵入式) ⑥PHP80(6%)-SS(泵入式)B、压力式系列①PHYM80/80(6%) ②PHYM100/100(6%) ③PHYM32/20(6%) ④PHYM80/80(3%) ⑤PHYM160/80(3%)型号泡沫混合装置产品?

4、泡沫产生装置?画出泡沫产生装置原理图?简述①PC(主型)4L/S 0.4-0.6MPa ②PC16 16L/S 0.4-0.6MPa ③PCL8 8L/S 0.4-0.6MPa ④PC8 8L/S 0.4-0.6MPa ⑤PC24 24L/S 0.4-0.6MPa ⑥PCL4(主型) 4L/S 0.4-0.6MPa ⑦PCL16 16L/S 0.4-0.6MPa ⑧PCL24 24L/S 0.4-0.6MPa型号泡沫产生装置产品?

5、炮塔?画出炮塔工作原理图?TP系列炮塔产品?

6、喷淋灭火设备?画出喷淋灭火设备的工作原理图?SXL水喷淋冷却消防装置产品?

三、消防工程相关问题?
1、什么是消防工程?承接消防工程的公司需要具备哪些资质?
上一篇:没有了
下一篇:没有了
微信二维码
扫一扫关注公众号
扫一扫 添加微信